oldradio.pl katalog starej radiotechniki
 
 
Karta katalogowa nr 6
liczba wyświetleń: 15770
Producent: ZRK
Model: Syrena
Rodzaj sprzętu: Radioodbiornik
Klasyfikacja: stacjonarny
Zakresy: D,S,K
Kraj: Polska
Rok produkcji: 1954-59
Zasilanie: sieć, zmienny
Wymiary: 570x360x260
Elementy aktywne: lampy
ECH21,2xEF22,EBL21,AZ1,EM4
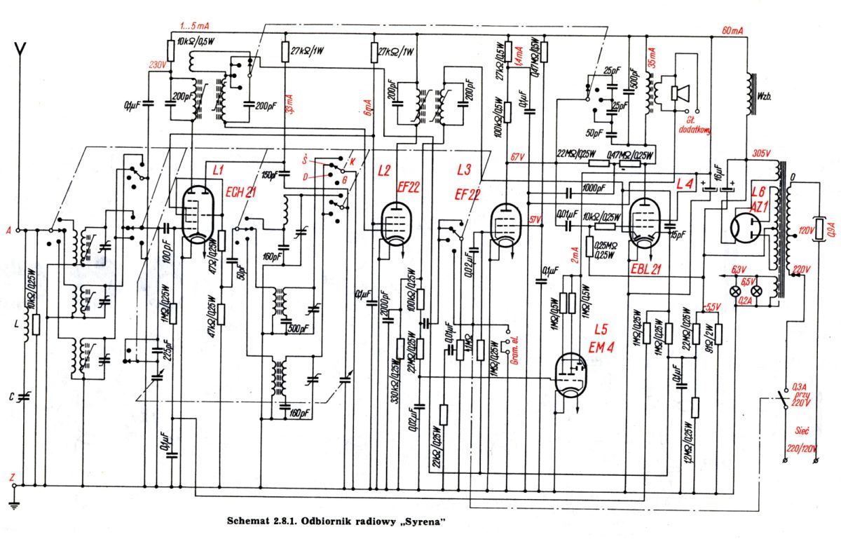
Opis:
Pierwszy odbiornik zaprojektowany w Zakładach Radiowych im. Marcina Kasprzaka (ZRK) w Warszawie. Wcześniej produkowano tam licencyjną "Agę", po której "Syrena" odziedziczyła układ elektryczny. Na czołowej ściance widać więc charakterystyczne dwa pokrętła duże (potencjometr i strojenie) i dwa przełączniki małe (barwa tonu i zakresy). Całkowicie została natomiast zmieniona konstrukcja napędu skali (porównaj z Agą).
Układ elektryczny ma kilka charakterystycznych cech, którymi wyróżniały się wszystkie odbiorniki ZRK z lampami serii loctal, czyli Syrena, Stolica, Wola i Etiuda. Za cechy te można uznać:
a/ ostatni wzmacniacz p.cz. i pierwszy m.cz. na pentodach EF-22 (Diora dawała tam lampę podwójną ECH-21);
b/ filtry p.cz. w kwadratowych kubkach aluminiowych (odbiorniki Diory miały kubki okrągłe);
c/ skokowa regulacja barwy tonu połączona ze zmianą szerokości pasma, realizowaną przez dołączanie dodatkowego uzwojenia w pierwszym filtrze pośredniej częstotliwości.
Inne materiały:

(1) 2002-10-18, Wojciech Pysz, Syrena

(2) 2003-10-28, Wojciech Pysz, Syrena

(3) 2003-10-28, Wojciech Pysz, Syrena