oldradio.pl katalog starej radiotechniki
 
 
Karta katalogowa nr 404
liczba wyświetleń: 5447
Producent: AEG
Model: AEG 77WK
Rodzaj sprzętu: Radioodbiornik
Klasyfikacja: stacjonarny
Zakresy: D,S,K
Kraj: Niemcy
Rok produkcji: 1937/38
Zasilanie: sieć, zmienny
Wymiary: 625x340x350
Elementy aktywne: lampy
ACH1,AF3,AB2,AL4,AM2,AZ2
Opis:
Superheterodyna. Z przodu trzy gałki: siła głosu, barwa+szerokość pasma, strojenie+precyzer z przekładnią. Z tyłu gniazda na głośnik i gramofon, przełącznik barwy tonu.
Inne materiały:
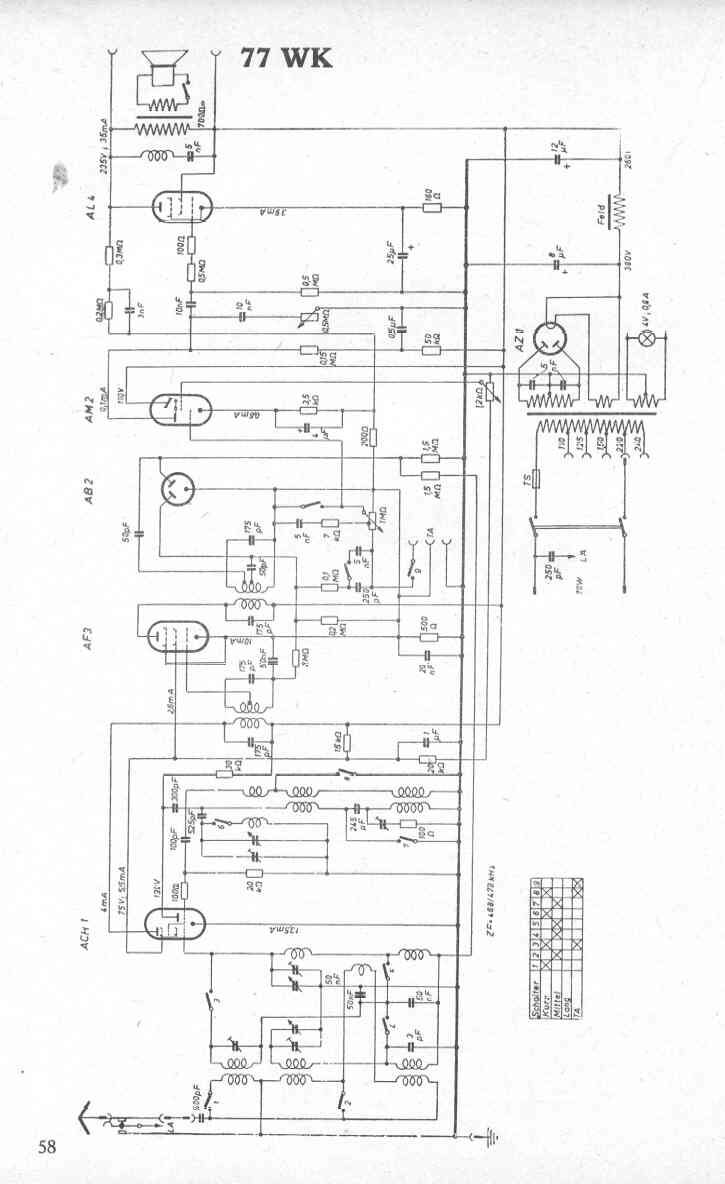
Schemat   

(1) 2001-11-12, Wojciech Pysz, AEG 77WK

(2) Wojciech Pysz, AEG 77WK

(3) 2002-10-17, Wojciech Pysz, AEG 77WK